Kaikki ajat ovat UTC + 2 tuntia [ DST ]




 Sivu 1/1 [ 6 viestiä ] 
Kirjoittaja Viesti
 Viestin otsikko: Latauksen merkkivalo XM v6 -90
ViestiLähetetty: 25.04.2016 20:18 

Viestit: 73
Siirsin Xm:ää hallissa, kaikki pelasi normaalisti, jotain outoa ääntä alkoi kuulumaan moottoritilasta. Sammutin moottorin ja latauksen merkkivalo syttyi ja jäi palamaan, vaikka otin avaimenkin pois virtalukosta. Käynnistin uudelleen normaalisti ja valo sammui. Kuitenkin valo syttyi uudelleen, kun sammutin moottorin. Menikö laturi vai mikä tuli? Ei ole koskaan aikaisemmin 35 vuoden aikana tapahtunut kohdalleni moista asiaa, joten jos joku osaisi kertoa syyn, niin ei tarvitsisi alkaa arpomaan. Kiitos tietäjille etukäteen! P.s. en mitannut lataako laturi ja jos lataa, millä jännitteellä, ei sattunut olemaan mittari mukana.


Poissa
   
 
 Viestin otsikko: Re: Latauksen merkkivalo XM v6 -90
ViestiLähetetty: 25.04.2016 21:09 

Viestit: 576
Paikkakunta: Loimaa
Epäilen et laturin hiilet lopussa,tai herätin johto saa maata



jarmojuhani.cederlund@gmail.com
Loimaa
Poissa
   
 
 Viestin otsikko: Re: Latauksen merkkivalo XM v6 -90
ViestiLähetetty: 01.05.2016 12:56 
Käyttäjän avatar

Viestit: 7490
Paikkakunta: Taipalsaari
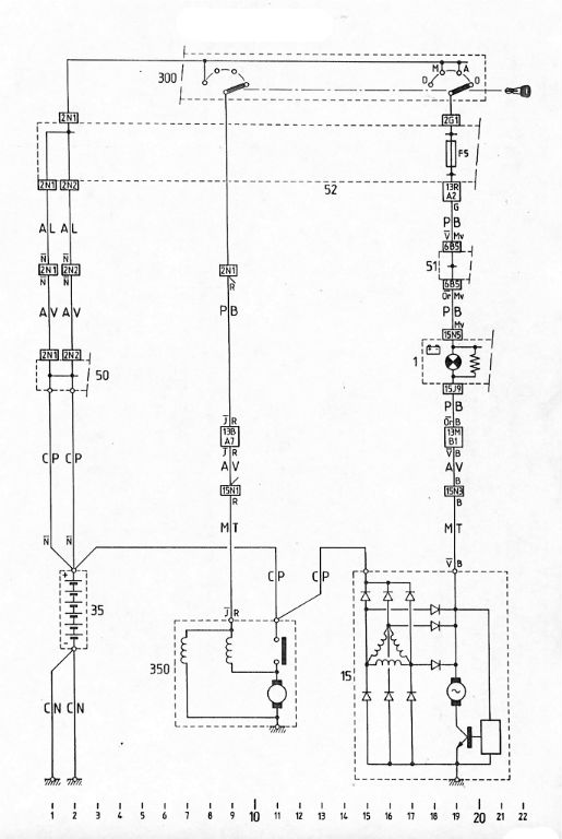
sitikkakuski kirjoitti:
Sammutin moottorin ja latauksen merkkivalo syttyi ja jäi palamaan, vaikka otin avaimenkin pois virtalukosta.
xmfani kirjoitti:
Epäilen et laturin hiilet lopussa,tai herätin johto saa maata
Tuota... eikö sinne merkkivalon toisellekin nastalle tarvittaisi jotain? :?


Liitteet:
XM_lataus.jpg
XM_lataus.jpg [ 54.81 KiB | Katsottu 4923 kertaa ]

VW Passat B7
Poissa
   
 
 Viestin otsikko: Re: Latauksen merkkivalo XM v6 -90
ViestiLähetetty: 01.05.2016 18:13 

Viestit: 4467
Paikkakunta: Paimio
Niinpä, olisiko virtalukossa kosketinvikaa; jos ao. kosketin ei avaudukaan. Sammuuko merkkilamppu, jos v-lukosta irrottaa laturimerkkivalon liittimen, tai vain ao. sulakkeen. Pitäisi sammua, samalla tietenkin lakkaa myös heräte laturille.


Poissa
   
 
 Viestin otsikko: Re: Latauksen merkkivalo XM v6 -90
ViestiLähetetty: 01.05.2016 18:17 
Käyttäjän avatar

Viestit: 4706
Paikkakunta: 05460 Hyvinkää
lakrun kaava on selkeä ja sitä seuraamalla selviää kyllä ongelmakin


Poissa
   
 
 Viestin otsikko: Re: Latauksen merkkivalo XM v6 -90
ViestiLähetetty: 20.01.2026 20:32 

Viestit: 73
Laturi oli rikki, homma tuli sillä kuntoon


Poissa
   
 
Näytä viestit ajalta:  Järjestä  
 Sivu 1/1 [ 6 viestiä ] 


Paikallaolijat

Käyttäjiä lukemassa tätä aluetta: Ei rekisteröityneitä käyttäjiä ja 11 vierailijaa


Kaikki ajat ovat UTC + 2 tuntia [ DST ]


Et voi kirjoittaa uusia viestejä
Et voi vastata viestiketjuihin
Et voi muokata omia viestejäsi
Et voi poistaa omia vestejäsi
Et voi lähettää liitetiedostoja.

Etsi tätä:
Hyppää: